
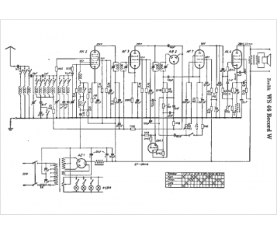
Marque :
Zerdik
Modèle :
WS 46 Record W
Type appareil :
récepteur à tubes
Pays d'origine :
Allemagne, Autriche
