
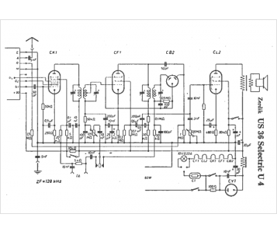
Marque :
Zerdik
Modèle :
US 36 Selectric U4
Type appareil :
récepteur à tubes
Pays d'origine :
Allemagne, Autriche
