
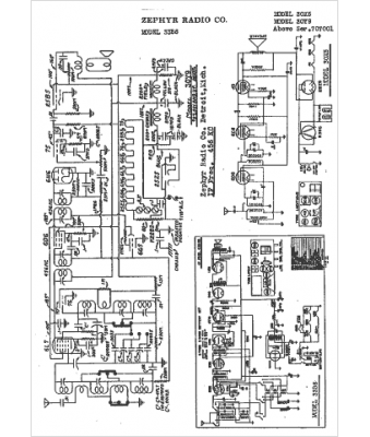
Marque :
Zephyr
Modèle :
33B6
Type appareil :
récepteur à tubes
Année :
1939
Pays d'origine :
États-Unis
