
Marque :
Zenith
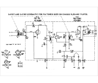
Modèle :
S61017
Type appareil :
récepteur à tubes
Année :
1964
Pays d'origine :
États-Unis
