
Marque :
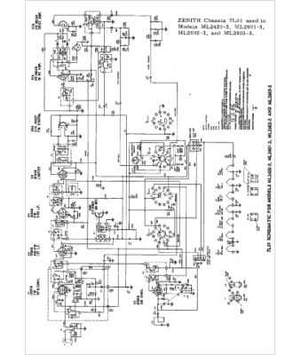
Zenith
Modèle :
ML2420-3
Type appareil :
récepteur à tubes
Pays d'origine :
États-Unis
