
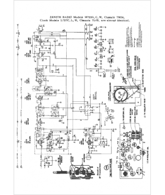
Marque :
Zenith
Modèle :
L727L
Type appareil :
récepteur à tubes
Année :
1965
Pays d'origine :
États-Unis
