
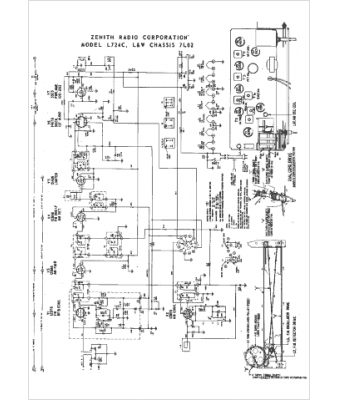
Marque :
Zenith
Modèle :
7L02
Type appareil :
récepteur à tubes
Année :
1965
Pays d'origine :
États-Unis
