
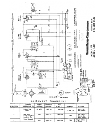
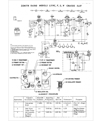
Marque :
Zenith
Modèle :
5L07
Type appareil :
récepteur à tubes
Année :
1964
Pays d'origine :
États-Unis
