
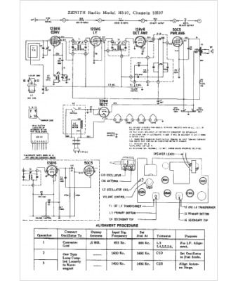
Marque :
Zenith
Modèle :
5H07
Type appareil :
récepteur à tubes
Année :
1962
Pays d'origine :
États-Unis
