
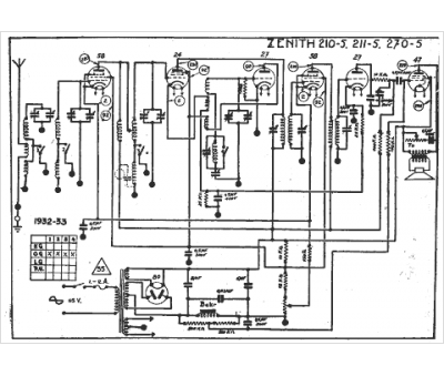
Marque :
Zenith
Modèle :
270 - 5
Type appareil :
récepteur à tubes
Année :
1932
Pays d'origine :
États-Unis
