
Marque :
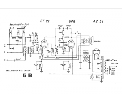
Zellweger
Modèle :
TR 5 B
Type appareil :
récepteur à tubes
Pays d'origine :
Suisse
