
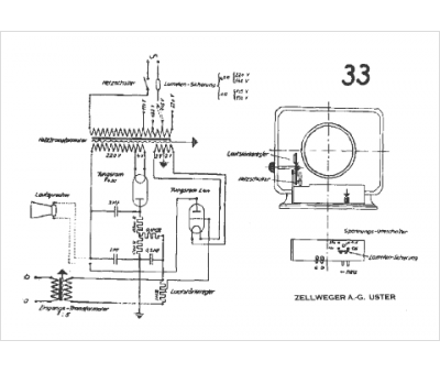
Marque :
Zellweger
Modèle :
TR 33
Type appareil :
récepteur à tubes
Pays d'origine :
Suisse
