
Marque :
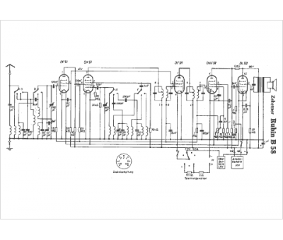
Zehetner
Modèle :
Rubin B58
Type appareil :
récepteur à tubes
Pays d'origine :
Autriche
