
Marque :
Wholesale RS
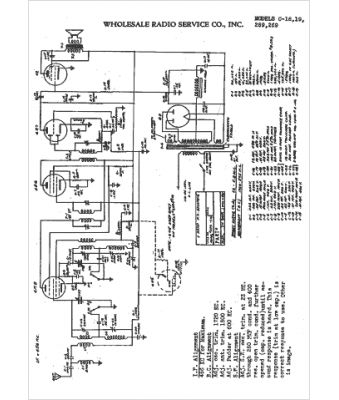
Modèle :
269
Type appareil :
récepteur à tubes
Année :
1942
Pays d'origine :
États-Unis
