
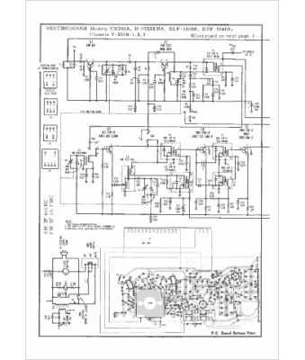
Marque :
Westinghouse
Modèle :
RLF-1090A
Type appareil :
récepteur à transistors
Pays d'origine :
États-Unis
