
Marque :
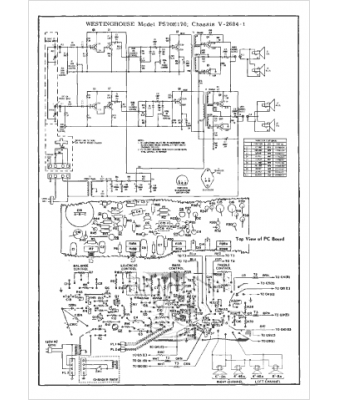
Westinghouse
Modèle :
PS70E170
Type appareil :
récepteur à transistors
Pays d'origine :
États-Unis
