
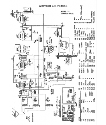
Marque :
Western Air
Modèle :
W481
Type appareil :
récepteur à tubes
Année :
1940
Pays d'origine :
États-Unis
