
Marque :
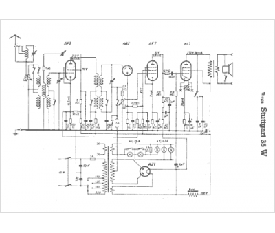
Wega
Modèle :
Stuttgart 35 W
Type appareil :
récepteur à tubes
Pays d'origine :
Allemagne
