
Marque :
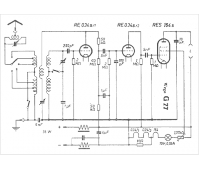
Wega
Modèle :
G 77
Type appareil :
récepteur à tubes
Pays d'origine :
Allemagne
