
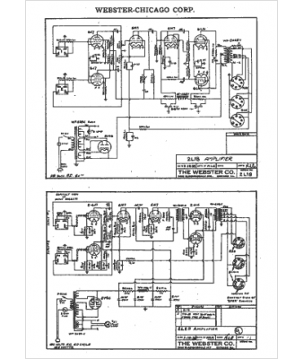
Marque :
Webster
Modèle :
2L18
Type appareil :
récepteur à tubes
Année :
1938
Pays d'origine :
États-Unis
