
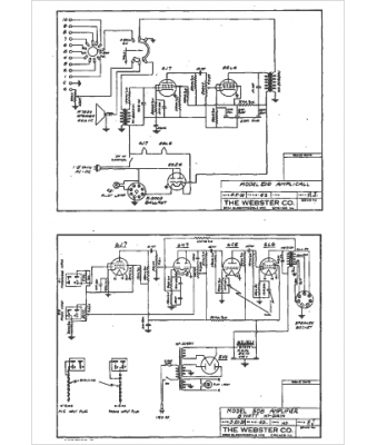
Marque :
Webster
Modèle :
210
Type appareil :
récepteur à tubes
Année :
1952
Pays d'origine :
États-Unis
