
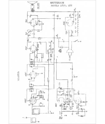
Marque :
Watterson
Modèle :
4810
Type appareil :
récepteur à tubes
Année :
1951
Pays d'origine :
États-Unis
