
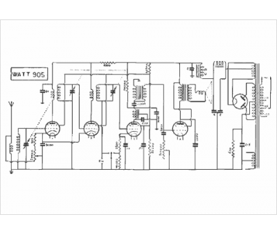
Marque :
Watt Radio
Modèle :
905
Type appareil :
récepteur à tubes
Année :
1931
