
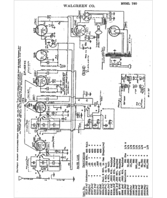
Marque :
Walgreen
Modèle :
750
Type appareil :
récepteur à tubes
Année :
1935
Pays d'origine :
États-Unis
