
Marque :
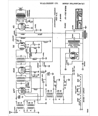
															Walgreen																																															
														Modèle :
																300																																	
															Type appareil :
																récepteur à tubes
															Année :
																1936
															Pays d'origine :
																États-Unis
															




