
Marque :
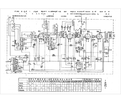
Waldorp
Modèle :
Melodiosa 48Z
Type appareil :
récepteur à tubes
Pays d'origine :
Allemagne
