
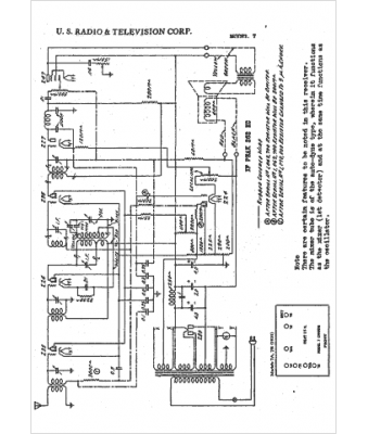
Marque :
US Radio & Tel
Modèle :
7
Type appareil :
récepteur à tubes
Année :
1931
Pays d'origine :
États-Unis
