
Marque :
Unda
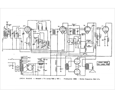
Modèle :
Tri Unda 707
Type appareil :
récepteur à tubes
Pays d'origine :
Italie
