
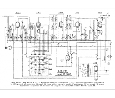
Marque :
Unda
Modèle :
AM-FM R 74-1
Type appareil :
récepteur à tubes
Pays d'origine :
Italie
