
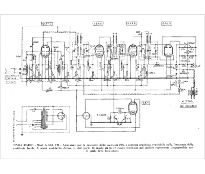
Marque :
Unda
Modèle :
A 51-1 FM
Type appareil :
récepteur à tubes
Pays d'origine :
Italie
