
Marque :
Truetone
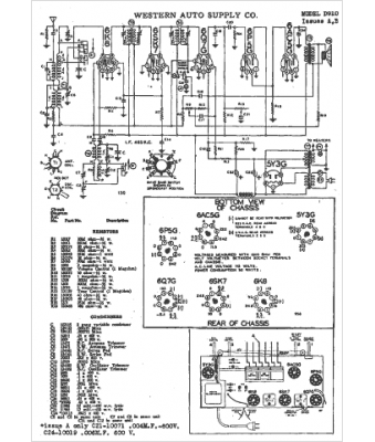
Modèle :
D-910A
Type appareil :
récepteur à tubes
Année :
1942
Pays d'origine :
États-Unis
