
Marque :
Trav-ler
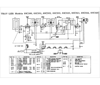
Modèle :
60C320
Type appareil :
récepteur à tubes
Pays d'origine :
États-Unis
