
Marque :
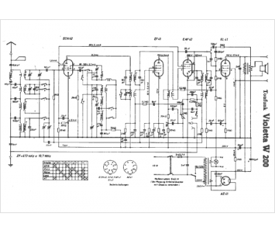
Tonfunk
Modèle :
Violetta W 200
Type appareil :
récepteur à tubes
Pays d'origine :
Allemagne
