
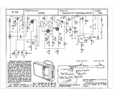
Marque :
Thomson
Modèle :
rt217
Type appareil :
récepteur à tubes
Année :
1978
