
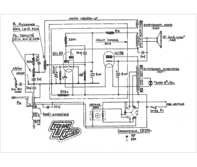
Marque :
Teppaz
Modèle :
Oscar
Type appareil :
récepteur à tubes
Pays d'origine :
France
