
Marque :
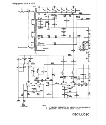
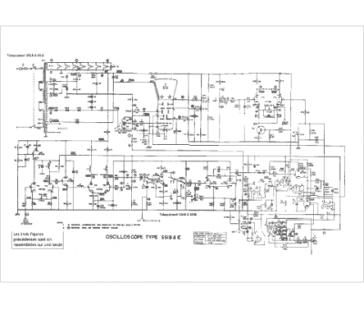
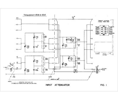
Telequipment
Modèle :
S51B S51E
Type appareil :
appareil de mesure
Pays d'origine :
Grande-Bretagne
