
Marque :
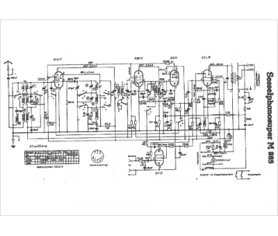
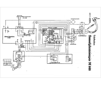
Telefunken
Modèle :
Sessel PhonoSuper M985
Type appareil :
récepteur à tubes
Pays d'origine :
Allemagne
