
Marque :
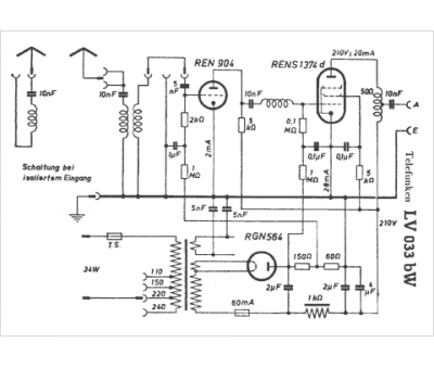
Telefunken
Modèle :
LV 033 BW
Type appareil :
récepteur à tubes
Pays d'origine :
Allemagne
