
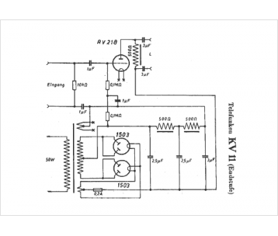
Marque :
Telefunken
Modèle :
KV 11
Type appareil :
récepteur à tubes
Année :
1928
Pays d'origine :
Allemagne
