
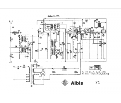
Marque :
Telefunken-Albis
Modèle :
71
Type appareil :
récepteur à tubes
Pays d'origine :
Suisse
