
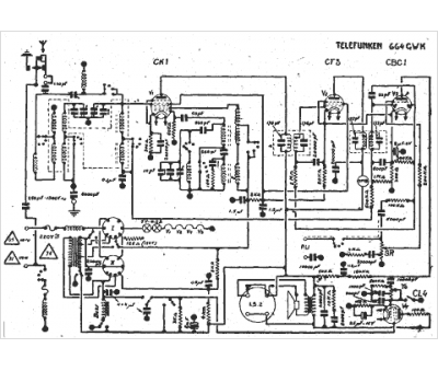
Marque :
Telefunken
Modèle :
664 GWK
Type appareil :
récepteur à tubes
Année :
1936
Pays d'origine :
Allemagne
