
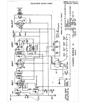
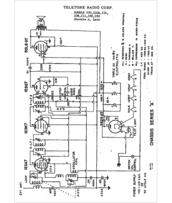
Marque :
															Tele-Tone																																															
														Modèle :
																101																																	
															Type appareil :
																récepteur à tubes
															Année :
																1947
															Pays d'origine :
																États-Unis
															