
Marque :
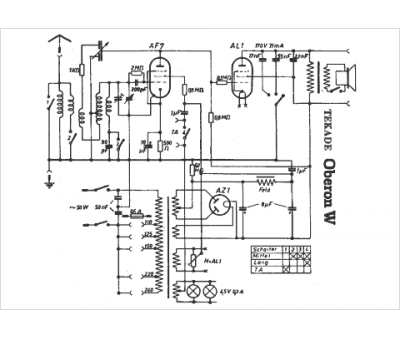
Tekade
Modèle :
Oberon W
Type appareil :
récepteur à tubes
Pays d'origine :
Allemagne
