
Marque :
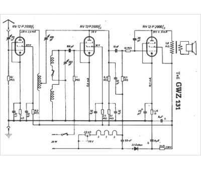
Tefi
Modèle :
GWZ 131
Type appareil :
récepteur à tubes
Pays d'origine :
Allemagne
