
Marque :
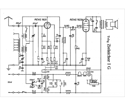
Tefag
Modèle :
Zielsicher I G
Type appareil :
récepteur à tubes
Pays d'origine :
Allemagne
