
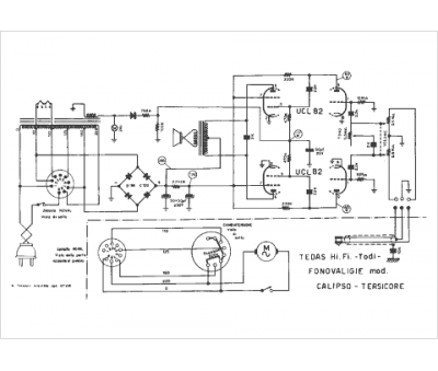
Marque :
Tedas
Modèle :
Calipso
Type appareil :
récepteur à tubes
Pays d'origine :
Italie
