
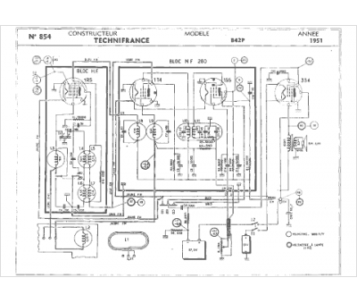
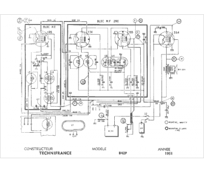
Marque :
Technifrance
Modèle :
B42 p
Type appareil :
récepteur à tubes
Année :
1951
