
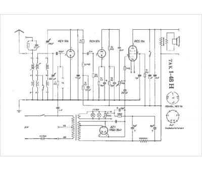
Marque :
TAK
Modèle :
1-48 H
Type appareil :
récepteur à tubes
Pays d'origine :
Allemagne
