
Marque :
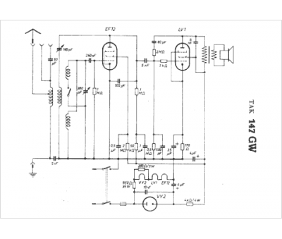
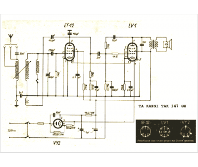
TA Kansi
Modèle :
TAK 147 GW
Type appareil :
récepteur à tubes
Pays d'origine :
Allemagne
