
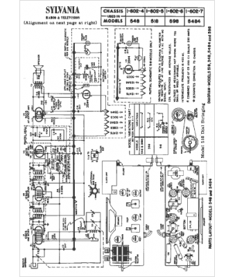
Marque :
Sylvania
Modèle :
548
Type appareil :
récepteur à tubes
Année :
1955
Pays d'origine :
États-Unis
